№2169 от 08.10.2025
Приказ Федерального агентства по техническому регулированию и метрологии (Росстандарт)
# 719524
ПРИКАЗ_О внесении изменений в сведения об утвержденных типах средств измерений в части продления срока действия СИ (8)
Приказы по основной деятельности по агентству Вн. Приказ № 2169 от 08.10.2025

МИНИСТЕРСТВО ПРОМЫШЛЕННОСТИ И ТОРГОВЛИ РОССИЙСКОЙ ФЕДЕРАЦИИ
ФЕДЕРАЛЬНОЕ АГЕНТСТВО
ПО ТЕХНИЧЕСКОМУ РЕГУЛИРОВАНИЮ И МЕТРОЛОГИИ (Росстандарт)
П Р И К А З
08 октября 2025 г.
2169
Москва
О внесении изменений в сведения об утвержденных типах средств измерений
В соответствии с Административным регламентом по предоставлению Федеральным агентством по техническому регулированию и метрологии государственной услуги по утверждению типа стандартных образцов или типа средств измерений, утвержденным приказом Федерального агентства по техническому регулированию и метрологии от 12 ноября 2018 г. № 2346, п р и к а з ы в а ю:
-
1. Продлить срок действия утвержденных типов средств измерений, указанных в приложении, на последующие 5 лет с даты окончания предыдущего установленного срока их действия.
-
2. Внести изменения в сведения об утвержденных типах средств измерений в части продления срока действия утвержденных типов средств измерений согласно приложению к настоящему приказу.
-
3. Утвердить измененные описания типов средств измерений,
прилагаемые к настоящему приказу.
-
4. ФБУ «НИЦ ПМ - Ростест» внести соответствующие изменения в Федеральный информационный фонд по обеспечению единства измерений в соответствии с Порядком создания и ведения Федерального информационного фонда по обеспечению единства измерений, передачи сведений в него и внесения изменений в данные сведения, предоставления содержащихся в нем документов и сведений, утвержденным приказом Министерства промышленности и торговли Российской Федерации от 28 августа 2020 г. № 2906.
-
5. Контроль за исполнением настоящего приказа оставляю за собой.
/ \ Подлинник электронного документа, подписанного ЭП, хранится в системе электронного документооборота Федерального агентства по техническому регулированию и метрологии
Заместитель руководителя
СВЕДЕНИЯ О СЕРТИФИКАТЕ ЭП
Е.Р. Лазаренко
Сертификат: 7B1801563EA497F787EAF40A918A8D6F
Кому выдан: Лазаренко Евгений Русланович
Действителен: с 19.05.2025 до 12.08.2026
\__________________/
Р Е Е
к приказу Федерального агентства по техническому регулированию
и метрологии
от «__ » ои_^1» 2025 г. № 2169
Сведения об утвержденных типах средств измерений, подлежащих изменению в части срока действия утвержденного типа средств измерений причина внесения изменений
|
№ п/п |
Наименование типа |
Обозначение типа |
Регистрационный номер |
Правообладатель |
Изготовитель |
Срок действия утвержденного типа СИ (продленный на 5 лет с даты окончания предыдущего установленного срока действия) |
|
1 |
2 |
3 |
4 |
5 |
6 |
7 |
|
1. |
Датчики абсолютного давления |
Bm 222M |
62603-15 |
АО "НИИ физических измерений" (АО "НИИФИ"), г. Пенза |
12.11.2030 | |
|
2. |
Акселерометры низкочастотные линейные |
АЛЕ 049М |
62710-15 |
АО "НИИ физических измерений" (АО "НИИФИ"), г. Пенза |
12.11.2030 | |
|
3. |
Акселерометры низкочастотные линейные |
АЛО 034М |
62708-15 |
АО "НИИ физических измерений" (АО "НИИФИ"), г. Пенза |
12.11.2030 | |
|
4. |
Калибраторы напряжения переменного тока широкополосные |
Н5-8, Н5-8/1 |
80010-20 |
Общество с ограниченной ответственностью "Научнопроизводственное предприятие "Радио, приборы и связь" (ООО "НПП "Радио, приборы и связь"), г. Нижний Новгород |
10.12.2030 |
|
5. |
Приборы магнитометрические для определения концентрации напряжений |
"ИКН" |
20675-11 |
Общество с ограниченной ответственностью "Научнотехнический центр "Энергодиагностика" (ООО НТЦ "Энергодиагностика"), г. Москва |
12.11.2030 | |
|
6. |
Комплексы измерительные программно-технические |
"Азимут 2" |
62716-15 |
ООО "Технологии безопасности дорожного движения" (ООО "ТБДД"), г. Пермь |
12.11.2030 | |
|
7. |
Тахографы цифровые |
ТЦА-02НК и модификации |
79492-20 |
Акционерное общество "Калужский завод электронных изделий" (АО "Автоэлектроника"), г. Калуга |
02.11.2030 | |
|
8. |
Анализаторы кислорода промышленные многофункциональные |
АКПМ-1 |
46062-11 |
Общество с ограниченной ответственностью "Научнопроизводственная фирма "Альфа БАССЕНС" (ООО "НПФ "Альфа БАССЕНС"), Московская обл., г. Балашиха |
27.11.2030 |
УТВЕРЖДЕНО приказом Федерального агентства по техническому регулированию и метрологии от « 08 » октября 2025 г. № 21 69
Лист № 1 Регистрационный № 20675-11 Всего листов 9
ОПИСАНИЕ ТИПА СРЕДСТВА ИЗМЕРЕНИЙ
Приборы магнитометрические для определения концентрации напряжений «ИКН» Назначение средства измеренийПриборы магнитометрические для определения концентрации напряжений «ИКН» (далее по тексту - приборы) предназначены для измерений напряженности магнитного поля при диагностике напряженно-деформированного состояния оборудования и конструкций, а также для определения зон концентрации напряжений по интенсивности изменения распределения магнитного поля с использованием метода магнитной памяти металла.
Описание средства измеренийПринцип действия приборов основан на измерении изменения характеристики магнитного состояния феррозондового преобразователя при воздействии на него внешнего магнитного поля. По величине и характеру изменения нормальной составляющей вектора напряженности магнитного поля рассеяния (Нр), измеряемого прибором над поверхностью контролируемых объектов, с помощью программного обеспечения оцениваются напряженно-деформированное состояние оборудования, структурные изменения металла, и выявляются поверхностные и подповерхностные дефекты. Связь между распределением поля Нр, зонами концентрации напряжений и конкретными дефектами устанавливается методологически.
Приборы магнитометрические для определения концентрации напряжений «ИКН» представляют собой портативные измерительные приборы, включающие: измеритель концентрации напряжений ИКН и измерительный датчик. Измеритель концентрации напряжений ИКН и измерительный датчик соединяются между собой при помощи гибкого многожильного электрического кабеля, по которому производится управление и обмен информацией между устройствами. Измеритель концентрации напряжений ИКН включает в себя интерфейсный модуль для связи с датчиком и передачи данных на компьютер, оперативное запоминающее устройство (ОЗУ) для хранения и обработки данных, энергонезависимое постоянное запоминающее устройство (ПЗУ) для хранения данных, управляющей программы и констант, клавиатуру и экран для управления режимами работы измерителя, отображения информации в режиме сканирования и просмотра, центральный процессор, обрабатывающий данные и управляющий режимами работы датчика, ОЗУ, ПЗУ, экрана и клавиатуры, а также формирующий интерфейсы RS-232, RS-485 и USB.
Датчик включает в себя схему возбуждения и обработки сигнала (СВОС), предназначенную для формирования сигналов возбуждения для феррозондов, обработки поступающих от датчиков сигналов, усреднения и нормировки результатов, передачи данных в центральный микропроцессор. При работе СВОС датчика формирует на феррозондовом преобразователе синусоидальный ток возбуждения. При перемещении датчика вдоль исследуемого объекта на его выходе формируется сигнал, пропорциональный внешнему магнитному полю, который усиливается и поступает на измерительный вход СВОС, где измеряется и нормируется. При поступлении импульса от датчика пройденного расстояния СВОС передает текущие значения напряженности магнитного поля центральному процессору для записи в ОЗУ и вывода на экран. Масштаб выводимых на экран данных изменяется автоматически в зависимости от величины внешнего магнитного поля.
Приборы имеют несколько модификаций, отличающихся друг от друга количеством измерительных каналов и габаритными размерами.
Модификации приборов приведены в таблице 1.
Таблица 1
|
Модификация |
Количество измерительных каналов |
|
ИКН-М-2ФП |
2 |
|
ИКН-1М-4 |
2-4 |
|
ИКН-2М-8 |
2-12 |
|
ИКН-3М-12 |
2-16 |
|
ИКН-4М-16 |
2-16 |
|
ИКН-5М-32 |
2-32 |
|
ИКН-6М-8 |
2-8 |
Маркировка приборов осуществляется следующим образом: на лицевой панели электронных блоков приборов наносится модификация прибора, на задней панели -модификация прибора и заводской номер, на измерительном датчике - заводской номер.
Заводской номер наносится на маркировочную табличку методом шелкографии. Формат нанесения заводского номера буквенно-цифровой.
Корпуса электронных блоков приборов и измерительного датчика опломбированы наклейкой с надписью «EnergoDiagnostika» для предотвращения возможности несанкционированного вмешательства в работу приборов, которое может привести к искажению результатов измерений.
Нанесение знака поверки на электронный блок прибора и на измерительный датчик не предусмотрено. Знак поверки наносится на свидетельство о поверке в виде наклейки или поверительного клейма.
Общий вид приборов и измерительного датчика с указанием мест пломбировки, нанесения знака утверждения типа и заводского номера приведен на рисунках 1 - 8. Модификация прибора ИКН-М-2ФП показана вместе с измерительным датчиком.

Место нанесения заводского номера


Рисунок 1 - Общий вид прибора модификации ИКН-М-2ФП, обозначение мест нанесения знака утверждения типа, пломбировки и нанесения заводского номера
Рисунок 2 - Общий вид прибора модификации ИКН-1М-4, обозначение мест нанесения знака утверждения типа, пломбировки и нанесения заводского номера
Место пломбировки
Место нанесения знака утверждения
типа
Место нанесения заводского номера
Рисунок 3 - Общий вид прибора модификации ИКН-2М-8, обозначение мест нанесения знака утверждения типа, пломбировки и нанесения заводского номера
Место нанесения знака утверждения
типа


Место пломбировки
Место нанесения заводского номера
Tjvr- м !.. В. 0.1»’ C.JI [йшинаиа I
I
EiJlabliilliJIi’J I HBfculiitiiu I KtLiibtiJ I Ьа]1иЛй11й1й I ■ИЙЕВ ■SldlDB
Чт «нм» файла
Калибром»
Сброс на IBM Стирами» ЯЗУ
Рисунок 4 - Общий вид прибора модификации ИКН-3М-12, обозначение мест нанесения знака утверждения типа, пломбировки и нанесения заводского номера
Место пломбировки
Место нанесения заводского номера
Рисунок 5 - Общий вид прибора модификации ИКН-4М-16, обозначение мест нанесения знака утверждения типа, пломбировки и нанесения заводского номера
Место нанесения знака утверждения
типа
ИКН-5М-32 И SB гв о и SUES SB [ТВ и ВкГВл1 SB |S 'oo| |рВ [оВ IrВ SB sb
Щ®®®® S| (A I IBB [Al |S asEsa
Рисунок 6 - Общий вид прибора модификации ИКН-5М-32, обозначение мест нанесения знака утверждения типа, пломбировки и нанесения заводского номера
Рисунок 7 - Общий вид прибора модификации ИКН-6М-8, обозначение мест нанесения знака утверждения типа, пломбировки и нанесения заводского номера
Рисунок 8 - Общий вид датчиков типа 2М, обозначение мест пломбировки и нанесения заводского номера
Программное обеспечение (далее по тексту - ПО), входящее в состав приборов, выполняет функции отображения на экране прибора информации в удобном для оператора виде, а также задания условий измерения.
Программное обеспечение разделено на две части. Метрологически значимая часть прошита в памяти микропроцессора и защищена контрольной суммой, её изменение возможно только с использованием специального программного обеспечения в сервис- центре разработчика прибора. При включении прибора на экран выводится номер версии программного обеспечения, и проводится проверка целостности всех его частей методом перерасчёта контрольных сумм и сравнения их с прошитыми значениями.
Идентификационные данные (признаки) метрологически значимой части программного обеспечения указаны в таблице 2.
Таблица 2
|
Наименование программного обеспечения |
Идентификационное наименование программного обеспечения |
Номер версии (идентификационный номер) программного обеспечения |
Цифровой идентификатор программного обеспечения (контрольная сумма исполняемого кода) |
Алгоритм вычисления цифрового идентификатора программного обеспечения |
|
Energo |
v1.04 |
v1.04 |
DA8DCF36 |
CRC32 |
Защита ПО и данных от непреднамеренных и преднамеренных изменений.
Встроенное программное обеспечение размещается в энергонезависимой памяти микропроцессора измерителя, запись которого осуществляется в процессе производства. Доступ к программному обеспечению исключён конструкцией аппаратной части (установка интегральных схем пайкой, отсутствие внешних интерфейсов обновления программного обеспечения, программная защита, пломбирование корпуса). Обновление программного обеспечения прибора возможно в сервис-центре разработчика прибора с использованием специальной программы Dscope.exe с проверкой контрольной суммы.
Основные сведения об аппаратной части приборов приведены в таблице 3.
Таблица 3
|
Тип аппаратной части |
Модификация | ||||||
|
ИКН-М- 2ФП |
ИКН- 1М-4 |
ИКН- 2М-8 |
ИКН- 3М-12 |
ИКН- 4М-16 |
ИКН- 5М-32 |
ИКН- 6М-8 | |
|
Микропроцессор |
8 бит |
8 бит |
16 бит |
16 бит |
16 бит |
32 бит |
16 бит |
|
Оперативная память |
4 КБ |
128 КБ |
1 МБ |
1 МБ |
1 МБ |
8 МБ |
1 МБ |
|
Флеш-память |
2 МБ |
4 МБ |
32 МБ |
32 МБ |
32 МБ |
256 МБ |
8 МБ |
|
Клавиатура |
9 кнопок |
45 кнопок |
14 кнопок |
45 кнопок |
45 кнопок |
52 кнопки |
15 кнопок |
|
Экран, разрешение |
ЖК, 97x32 точек |
ЖК, 128x64 точек |
ЖК, 320x240 точек |
ЖК, 320x240 точек |
ЭЛ, 320x240 точек |
ЖК, 800x480 точек |
OLED, 320x240 точек |
|
Интерфейс передачи данных на компьютер |
RS232 |
RS232 |
RS232/ USB |
RS232/ USB |
RS232/ USB |
USB |
USB |
Обмен данными между датчиком и измерителем осуществляется по порту RS-485. Искажение данных при передаче через интерфейс связи исключается параметрами протокола:
- для обмена измерителя с датчиком используется пакетная передача данных с многоуровневой защитой целостности;
- плохие данные отбрасываются;
- целостность данных в отдельных пакетах проверяется с помощью CRC.
В случае сбоев программа выдаёт соответствующие сообщения.
Защита программного обеспечения от непреднамеренных и преднамеренных изменений соответствует уровню «В» по МИ 3286-2010.
Метрологические и технические характеристики Метрологические и технические характеристики приборов приведены в таблице 4.
Таблица 4
|
Характеристика |
Модификация | ||||||
|
ИКН-М- 2ФП |
ИКН- 1М-4 |
ИКН- 2М-8 |
ИКН- 3М-12 |
ИКН- 4М-16 |
ИКН- 5М-32 |
ИКН- 6М-8 | |
|
Диапазон измерений величины напряженности магнитного поля, А/м |
±(10 - 1999) | ||||||
|
Предел допускаемого значения приведенной относительной погрешности измерений напряженности магнитного поля, %, не более |
5 | ||||||
|
Габаритные размеры измерителя концентрации напряжений ИКН, мм, не более |
120x60x x25 |
230x105 х40 |
243x120 х40 |
230x105 x40 |
290x205 x55 |
250x136 x48 |
110x65 x23 |
|
Масса измерителя концентрации напряжений ИКН с аккумуляторными батареями, кг, не более |
0,3 |
0,5 |
0,6 |
0,6 |
2,0 |
1,2 |
0,6 |
Электропитание приборов осуществляется в зависимости от модификации от встроенных аккумуляторов, заряд которых обеспечивается с помощью зарядного кабеля, входящего в комплект поставки, или от сменных аккумуляторов, потребляемая мощность в зависимости от модификации составляет 0,8~5,0 Вт.
Сведения об электропитании приборов приведены в таблице 5.
Таблица 5
|
Характеристика |
Модификация | ||||||
|
ИКН- М-2ФП |
ИКН- 1М-4 |
ИКН- 2М-8 |
ИКН- 3М-12 |
ИКН- 4М-16 |
ИКН- 5М-32 |
ИКН- 6М-8 | |
|
Напряжение питания, В (количество аккумуляторов, шт x напряжение, В) |
2,4 (2 x1,2) |
4,8 (4 x 1,2) |
7,2 (6 x 1,2) |
4,8/7,2 (4/6 x 1,2) |
9,6 (8 x1,2) |
9,6 (8 x1,2) |
3,6 (3 x1,2) |
|
Потребляемая мощность, Вт |
1,2-3,0 |
1,2-3,0 |
0,8-1,2 |
0,8-1,2 |
4,0-5,0 |
3,0-3,5 |
1,2-3,0 |
|
Рабочие условия эксплуатации приборов: - температура окружающего воздуха,0С
|
от -15 до +55 85 от 80 до 110 |
|
Условия хранения прибора: 0 - температура окружающего воздуха, С
|
от -20 до +60 85 от 80 до 110 |
наносится на титульный лист Руководства по эксплуатации методом штемпелевания и в виде наклейки на корпус приборов.
Комплектность средства измерений Состав приборов1) представлен в таблице 6.
Таблица 6
|
Наименование |
Количество, шт |
|
Измеритель концентрации напряжений ИКН |
1 |
|
Измерительный датчик |
1 |
|
Руководство по эксплуатации ИКН.000.000.000 РЭ. Приборы магнитометрические для определения концентрации напряжений «ИКН» (с методикой поверки) |
1 |
|
Паспорт ИКН.000.000.000 ПС. Приборы магнитометрические для определения концентрации напряжений «ИКН» |
1 |
|
1) модификация приборов определяется по требованию заказчика | |
приведены в разделе 2 «Использование по назначению» документа ИКН.000.000.000 РЭ «Приборы магнитометрические для определения концентрации напряжений «ИКН». Руководство по эксплуатации».
Нормативные документы, устанавливающие требования к средству измерений-
1 ГОСТ 22261-94. «Средства измерений электрических и магнитных величин. Общие технические условия».
-
2 ГОСТ Р ИСО 24497-1-2009. «Контроль неразрушающий. Метод магнитной памяти металла. Часть 1. Термины и определения».
-
3 ГОСТ Р ИСО 24497-2-2009. «Контроль неразрушающий. Метод магнитной памяти металла. Часть 2. Общие требования».
Общество с ограниченной ответственностью «Научно-технический центр “Энергодиагностика”.
Юридический адрес: 105094, г. Москва, ул. Золотая, д.11, стр.1.
Почтовый адрес: 143966, Московская область, г. Реутов, ул. Строителей, д. 7, помещение II.
Телефон / факс: (498)6502523, (498)6616135
Е-mail: mail@energodiagnostika.ru http://www.energodiagnostika.ru
Испытательный центрГосударственный центр испытаний средств измерений федерального государственного унитарного предприятия «Всероссийский научно-исследовательский институт оптикофизических измерений» (ГЦИ СИ ФГУП «ВНИИОФИ»), аттестат аккредитации государственного центра испытаний (испытательной, измерительной лаборатории) средств измерений от 30.12.2008 г. № 30003-08.
Адрес: 119361, Москва, ул. Озерная, 46.
Телефон: (495) 437-56-33; факс: (495) 437-31-47.
E-mail: vniiofi@vniiofi.ru
в части вносимых изменений
Федеральное государственное унитарное предприятие «Всероссийский научноисследовательский институт физико-технических и радиотехнических измерений»
Адрес: 141570, Московская обл., г. Солнечногорск, рп. Менделеево, промзона ФГУП «ВНИИФТРИ».
Уникальный номер записи об аккредитации в реестре аккредитованных лиц 30002-13.
УТВЕРЖДЕНО приказом Федерального агентства по техническому регулированию и метрологии2169
Лист № 1
Всего листов 5
Регистрационный № 46062-11
ОПИСАНИЕ ТИПА СРЕДСТВА ИЗМЕРЕНИЙ
Анализаторы кислорода промышленные многофункциональные АКПМ-1 Назначение средства измеренийАнализаторы кислорода промышленные многофункциональные АКПМ-1 (далее -анализаторы) предназначены для измерений объёмной доли кислорода в газах, массовой концентрации растворённого в воде кислорода, парциального давления кислорода в жидкостях и газах, температуры анализируемой жидкости.
Описание средства измеренийПринцип действия анализаторов основан на поляризации катода относительно вспомогательного электрода и измерении тока деполяризации, возникающего в результате диффузии кислорода из исследуемой жидкости или газа и последующей электрохимической реакции его восстановления.
Анализаторы состоят из измерительного преобразователя (ИП) и амперометрического сенсора. Сигналы амперометрического сенсора и датчика температуры усиливаются в предварительном усилителе, нормируются и подаются на АЦП. После внесения автоматической коррекции на температурную зависимость коэффициента проницаемости кислорода в газопроницаемой мембране и/или температурную зависимость коэффициента растворимости кислорода в воде, полученный ИП сигнал в цифровом виде выдается на табло анализатора в выбранной оператором единице измерения. Одновременно сигнал амперометрического сенсора преобразуется в токовый сигнал 0-5 мА/0-20 мА/4-20 мА. Сигнал может передаваться на компьютер через RS-232 или RS-485. Результаты измерений записываются в энергонезависимую память в формате выбранного протокола (непрерывная или дискретная запись) и в электронный блокнот.
Анализаторы выпускаются в следующих модификациях, (АКПМ-1-11Т, АКПМ-1- 01Т), АКПМ-1-12Т, АКПМ-1-02Т, АКПМ-1-11А, АКПМ-1-01А, АКПМ-1-12А, АКПМ-1-02А,
АКПМ-1-11Г, АКПМ-1-01Г, АКПМ-1-01ГД, АКПМ-1-12Г, АКПМ-1-02Г, АКПМ-1-02ГМ,
АКПМ-1-11П, АКПМ-1-01П, АКПМ-1-12П, АКПМ-1-02П, АКПМ-1-11Л, АКПМ-1-01Л,
АКПМ-1-12Л, АКПМ-1-02Л, АКПМ-1-11Б, АКПМ-1-01Б, АКПМ-1-12Б, АКПМ-1-02Б),
которые отличаются конструктивным исполнением, комплектностью в зависимости от области применения.
Метрологические и технические характеристикиТаблица 1 - Метрологические характеристики
|
Наименование характеристики |
Значение | |
|
Диапазоны измерений объёмной доли кислорода в газах,% (ppm) |
от 0,0001 до 19,99 от 20,0 до 100,00 (от 1 до 10000) | |
Продолжение таблицы 1
|
Наименование характеристики |
Значение |
|
Пределы допускаемой абсолютной погрешности измерений объёмной доли кислорода, % (ppm)
|
±(0,001 + 0,01 • А*) ±(0,02 • (А* - 10)) |
|
- (в диапазоне измерений от 1 до 10000) |
(±(1 + 0,015 • А*)) |
|
Диапазоны измерений массовой концентрации растворённого в воде кислорода, мкг/л (мг/л) |
от 0,1 до 20000 (от 0,01 до 100,00**) |
|
Пределы допускаемой абсолютной погрешности измерений массовой концентрации растворённого в воде кислорода, мкг/л (мг/л) - в диапазоне измерений от 0,1 до 20000 (- в диапазоне измерений от 0,01 до 100,00) |
±(1 + 0,025 • А) (±(0,025 • А)) |
|
Диапазоны измерений парциального давления кислорода в жидкостях и газах, кПа (мм рт.ст) |
от 0,0001 до 19,99 (от 0,1 до 199,9) от 20,0 до 200,0** (от 200 до 2000**) |
|
Пределы допускаемой абсолютной погрешности измерений парциального давления кислорода в жидкостях и газах, кПа (мм рт. ст.)
|
±(0,001 + (0,01 • А)) (±(0,2 + (0,01 • А))) ±(0,02 • (А - 10)) (±(0,022 • (А - 100))) |
|
Диапазон измерений температуры анализируемой среды, °С |
от 0 до +50 |
|
Пределы допускаемой абсолютной погрешности измерений температуры контролируемой среды, °С |
±0,3 |
|
Диапазон измерений процента насыщения жидкостей кислородом, % |
от 0,01 до 200 |
|
Пределы абсолютной погрешности измерений процента насыщения жидкостей кислородом, % |
±(0,1 + 0,015 • А) |
|
Расхождение показаний при измерениях парциального давления кислорода в жидкостях и газах, % |
5 |
|
Пределы допускаемой абсолютной погрешности термокомпенсации, °С |
±0,002 • А |
|
*А-измеренное значение ** модификации АКПМ-1-01А, АКПМ-1-11А, АКПМ-1-02А, АКПМ-1-12А | |
Таблица 2 - Основные технические характеристики
|
Наименование характеристики |
Значение |
|
Питание анализаторов в стационарном варианте исполнения |
220 ± 22 |
|
осуществляется от сети переменного тока с напряжением, В |
36 ± 3,6 |
|
Потребляемая мощность стационарных не более, В^А |
11 |
Продолжение таблицы 2
|
Наименование характеристики |
Значение |
|
Питание анализаторов в портативном варианте исполнения | |
|
осуществляется от сети переменного тока через сетевой адаптер | |
|
и/или от встроенного аккумулятора (комплект из шести батарей |
от 12 до 18 |
|
типоразмера АА) напряжением, В | |
|
Потребляемая мощность портативных не более, Вт |
0,2 |
|
Число разрядов цифрового табло |
5 |
|
Наличие регулируемой сигнализации параметров контролируемой | |
|
среды, мин не более | |
|
- звуковая; |
3 |
|
- световая; |
3 |
|
Время установления рабочего режима после включения, мин |
15 |
|
Продолжительность непрерывной работы, ч |
8 |
|
Габаритные размеры составных частей анализаторов, мм не более | |
|
в стационарном варианте исполнения | |
|
-длина |
220 |
|
-ширина |
200 |
|
-высота |
140 |
|
в портативном/переносном вариантах исполнения | |
|
-длина |
230 |
|
-ширина |
120 |
|
-высота |
120 |
|
амперометрический сенсор | |
|
-диаметр |
20 |
|
-длина |
100 |
|
Масса анализаторов, кг не более |
10 |
Таблица 3 - Показатели надежности
|
Наименование характеристики |
Значение |
|
Средняя наработка на отказ, ч |
30000 |
|
Средний срок службы, лет |
10 |
наносится на анализаторы кислорода промышленные многофункциональные АКПМ-1 с помощью самоклеющейся пленки и на руководство по эксплуатации НЖЮК.421598.001РЭ типографским способом.
Комплектность средства измеренийТаблица 4 - Комплектность СИ
|
Наименование |
Обозначение |
Количество |
|
Анализатор кислорода промышленный многофункциональный АКПМ-1 в составе:
|
НЖЮК.421598.001 |
1шт* |
|
Кабель соединительный к ПК |
RS 232 (RS 485) |
1шт** |
Продолжение таблицы 4
|
Наименование |
Обозначение |
Количество |
|
Флакон с раствором электролита |
НЖЮК 6.870.062 |
1шт |
|
Пробник с сульфитом натрия |
ГОСТ 5644-75 |
1шт |
|
Пробник с хлористым кобальтом |
ГОСТ 4525-77 |
1шт |
|
Комплект запасных частей:
|
НЖЮК 8.634.142 НЖЮК 8.623.160-01 НЖЮК 8.623.160-02 НЖЮК 8.623.160-03 |
1шт*** 1шт*** 1шт*** 1шт*** |
|
Руководство по эксплуатации |
НЖЮК.421598.001РЭ |
1экз |
|
Паспорт |
НЖЮК.421598.001ПС |
1экз |
|
Методика поверки |
- |
1экз |
|
Свидетельство о поверке |
1экз | |
|
Транспортная тара |
ТА4.180.014 |
1экз |
|
* модификации по заказу ** для анализаторов в портативном исполнении *** в сборе к АСрО2 |
приведены в разделе 2 «Использование по назначению» документа НЖЮК.421598.001РЭ «Анализаторы кислорода промышленные многофункциональные АКПМ-1. Руководство по эксплуатации»
Нормативные документы, устанавливающие требования к средству измеренийГОСТ 22018-84 «Анализаторы растворённого в воде кислорода амперометрические ГСП. Общие технические требования»
ГОСТ 22261-94 «Средства измерений электрических и магнитных величин. Общие технические условия»
ИзготовительОбщество с ограниченной ответственностью «Научно-производственная фирма «Альфа БАССЕНС» (ООО «НПФ «Альфа БАССЕНС»)
ИНН: 5012060370
Адрес: 143987, Московская область, г. Балашиха, мкр. Железнодорожный ул. Советская, д. 47, оф.117
Юридический адрес: 143982, Московская область, г. Балашиха, мкр. Кучино, ул. Гидрогородок, д. 15, к. 1, этаж 5, пом. 9,32
Телефон (факс): +7 (499) 685-18-65, +7 (499) 685-18-42
Web-сайт: www.alfabassens.ru E-mail: mail@alfabassens.ru
Испытательный центрФедеральное государственное унитарное предприятие «Всероссийский исследовательский институт физико-технических и радиотехнических измерений»
Адрес: 141570, Московская область, город Солнечногорск, рабочий Менделеево, промзона ФГУП ВНИИФТРИ
Телефон (факс): +7(495) 526-63-00
Web-сайт: www.vniiftri.ru
E-mail: office@vniiftri.ru
Аттестат аккредитации ФГУП «ВНИИФТРИ» по проведению испытаний измерений в целях утверждения типа № 30002-13 от 11.05.2018
научно-
поселок
средств
08
от «
октяоря алаг АГ 2169
» _ 2025 г. №Лист № 1
Всего листов 7
Регистрационный № 62603-15
ОПИСАНИЕ ТИПА СРЕДСТВА ИЗМЕРЕНИЙ
Датчики абсолютного давления Bm 222М Назначение средств измеренийДатчики абсолютного давления Вт 222М (далее - датчики) предназначены для измерения абсолютного давления газообразных сред.
Описание средства измеренийДатчики абсолютного давления Вm 222М представляют собой преобразующие приборы, состоящие из первичного преобразователя и усилителя, соединенные между собой кабельной перемычкой. Для защиты от обрыва проводов внутри кабельной перемычки расположен металлический трос.
Датчик имеет 53 варианта исполнения в зависимости от диапазона измерения, измеряемой среды и длины кабельной перемычки в соответствии с таблицей 1.
Таблица 1
|
Обозначение |
Индекс |
Предел измерения, Па (мм рт.ст.) |
Длина кабельной перемычки, мм |
Измеряемая среда |
|
Вт 2.832.075 |
Вт 222М/20 |
150±15 | ||
|
Вт 2.832.075-01 |
Вт 222М/20 |
2,66-103 (20) |
1000±100 |
Нафтил ТУ 38.001244-81 |
|
Вт 2.832.075-02 |
Вт 222М/20 |
1500±150 | ||
|
Вт 2.832.075-03 |
Вт 222М/40 |
150±15 | ||
|
Вт 2.832.075-04 |
Вт 222М/40 |
5,32-103 (40) |
1000±100 | |
|
Вт 2.832.075-05 |
Вт 222М/40 |
1500±150 | ||
|
Вт 2.832.075-06 |
Вт 222М/80 |
150±15 | ||
|
Вт 2.832.075-07 |
Вт 222М/80 |
10,6-103 (80) |
1000±100 | |
|
Вт 2.832.075-08 |
Вт 222М/80 |
1500±150 | ||
|
Вт 2.832.075-09 |
Вт 222М/160 |
150±15 | ||
|
Вт 2.832.075-10 |
Вт 222М/160 |
21,2-103 (160) |
1000±100 | |
|
Вт 2.832.075-11 |
Вт 222М/160 |
1500±150 |
Продолжение таблицы 1
|
Обозначение |
Индекс |
Предел измерения, Па (мм рт.ст.) |
Длина кабельной перемычки, мм |
Измеряемая среда |
|
Вт 2.832.075-12 |
Вт 222М/250 |
150±15 | ||
|
Вт 2.832.075-13 |
Вт 222М/250 |
33,25-103 (250) |
1000±100 | |
|
Вт 2.832.075-14 |
Вт 222М/250 |
1500±150 | ||
|
Вт 2.832.075-15 |
Вт 222М/460 |
150±15 |
Нафтил ТУ 38.001244-81 | |
|
Вт 2.832.075-16 |
Вт 222М/460 |
61,2-103 (460) |
1000±100 | |
|
Вт 2.832.075-17 |
Вт 222М/460 |
1500±150 | ||
|
Вт 2.832.075-18 |
Вт 222М/760 |
150±15 | ||
|
Вт 2.832.075-19 |
Вт 222М/760 |
101,0-103 (760) |
1000±100 | |
|
Вт 2.832.075-20 |
Вт 222М/760 |
1500±150 | ||
|
Вт 2.832.075-21 |
Вт 222М/1000 |
150±15 | ||
|
Вт 2.832.075-22 |
Вт 222М/1000 |
133-103 (1000) |
1000±100 | |
|
Вт 2.832.075-23 |
Вт 222М/1000 |
1500±150 | ||
|
Вт 2.832.075-24 |
Вт 222М/1500 |
150±15 | ||
|
Вт 2.832.075-25 |
Вт 222М/1500 |
199,0-103 (1500) |
1000±100 | |
|
Вт 2.832.075-26 |
Вт 222М/1500 |
1500±150 | ||
|
Вт 2.832.075-27 |
Вт 222М/20 |
150±15 | ||
|
Вт 2.832.075-28 |
Вт 222М/20 |
2,66-103 (20) |
1000±100 | |
|
Вт 2.832.075-29 |
Вт 222М/20 |
1500±150 | ||
|
Вт 2.832.075-30 |
Вт 222М/40 |
150±15 | ||
|
Вт 2.832.075-31 |
Вт 222М/40 |
5,32-103 (40) |
1000±100 | |
|
Вт 2.832.075-32 |
Вт 222М/40 |
1500±150 |
Оксид ГОСТ 6331-78 | |
|
Вт 2.832.075-33 |
Вт 222М/80 |
150±15 | ||
|
Вт 2.832.075-34 |
Вт 222М/80 |
10,6-103 (80) |
1000±100 | |
|
Вт 2.832.075-35 |
Вт 222М/80 |
1500±150 | ||
|
Вт 2.832.075-36 |
Вт 222М/160 |
21,2-103 (160) |
150±15 | |
|
Вт 2.832.075-37 |
Вт 222М/160 |
1000±100 | ||
|
Вт 2.832.075-38 |
Вт 222М/160 |
1500±150 | ||
|
Вт 2.832.075-39 |
Вт 222М/250 |
33,25-103 (250) |
150±15 | |
|
Вт 2.832.075-40 |
Вт 222М/250 |
1000±100 | ||
|
Вт 2.832.075-41 |
Вт 222М/250 |
1500±150 | ||
|
Вт 2.832.075-42 |
Вт 222М/460 |
61,2-103 (460) |
150±15 | |
|
Вт 2.832.075-43 |
Вт 222М/460 |
1000±100 | ||
|
Вт 2.832.075-44 |
Вт 222М/460 |
1500±150 | ||
|
Вт 2.832.075-45 |
Вт 222М/760 |
101,0-103 (760) |
150±15 | |
|
Вт 2.832.075-46 |
Вт 222М/760 |
1000±100 | ||
|
Вт 2.832.075-47 |
Вт 222М/760 |
1500±150 |
Продолжение таблицы 1
|
Обозначение |
Индекс |
Предел измерения, Па (мм рт.ст.) |
Длина кабельной перемычки, мм |
Измеряемая среда |
|
Вт 2.832.075-48 |
Вт 222М/1000 |
133-103 (1000) |
150±15 |
Оксид ГОСТ 6331-78 |
|
Вт 2.832.075-49 |
Вт 222М/1000 |
1000±100 | ||
|
Вт 2.832.075-50 |
Вт 222М/1000 |
1500±150 | ||
|
Вт 2.832.075-51 |
Вт 222М/1500 |
199,0-103 (1500) |
150±15 | |
|
Вт 2.832.075-52 |
Вт 222М/1500 |
1000±100 | ||
|
Вт 2.832.075-53 |
Вт 222М/1500 |
1500±150 |
Общий вид датчика приведен на рисунке 1. Основными составными частями первичного преобразователя, входящего в состав датчика, являются чувствительный элемент, состоящий из мембраны поз.3 и приваренного к ней штыря с ферромагнитной втулкой поз.4, корпуса поз.1, в котором крепится преобразователь поз.2 и штуцер поз.5, в полость которого подается давление. Преобразователь поз.2 состоит из двух экранированных индуктивных катушек L1 и L2, намотанных на каркас. Катушки L1 и L2 устанавливаются в кожух. Принцип работы датчика основан на изменении индуктивности катушек L1 и L2 преобразователя поз.2 под воздействием перемещения штыря с ферромагнитной втулкой поз.4, чувствительного элемента, вызванного изменением измеряемого давления. Изменение давления в измеряемом диапазоне от наименьшего к наибольшему значению вызывает прогиб мембраны поз.3 и, следовательно, штыря с ферромагнитной втулкой поз.4.
Ферромагнитная втулка штыря поз.4 выполнена из сплава 79НМ ГОСТ 10160-75. При перемещении штыря с ферромагнитной втулкой поз.4 изменяется индуктивность катушек L1 и L2 преобразователя поз.2. Катушки L1 и L2 включены по дроссельной схеме в измеритель индуктивности, который с помощью управляющих импульсов усилителя попеременно включается и выключается. Ток, протекающий по одной из катушек, является током заряда накопительного конденсатора, а ток, протекающий по другой катушке - током разряда.
Таким образом, при неравенстве токов на накопительном конденсаторе присутствует остаточное постоянное напряжение, которое является выходным сигналом измерителя индуктивности. Далее сигнал усиливается усилителем до нормированной величины 0 - 6 В.
Питание датчика и снятие с него сигнала осуществляется через вилку ОС РСГС10 АВО.364.050ТУ, бРО.364.045ТУ.
Конструкция усилителя, входящего в состав датчика, состоит из печатных плат, закрепленных в кожухе. Материал мембраны и основных деталей датчика - сплав 36НХТЮ-Ш ГОСТ 14119-89. По условиям эксплуатации датчик относится к группе 4.8.3 по ГОСТ В 20.39.30476 (кроме требований к акустическому шуму, механическим ударам одиночного действия и скорости изменения атмосферного давления). По характеру применения датчик относится к категории В по ГОСТ В 20.39.301-76.
Датчик выполнен в герметичном исполнении. Датчик неремонтируемый, в процессе эксплуатации не обслуживается. Доступ к месту настройки невозможен без повреждения корпуса.
Установка датчика на изделии осуществляется через амортизаторы, входящие в состав датчика.
62 max
3
Вт 222M/W N"00000000
Вт 2.832.075-03
-
1 - корпус
-
2 - преобразователь
-
3 - мембрана
-
4 - ферромагнитная втулка
-
5 - штуцер
Рисунок 1 - Общий вид датчика
Внешний вид датчика приведен на рисунке 2.
Маркировка индекса исполнения выполняется методом гравирования на корпусе в виде буквенно-цифрового обозначения, заводского номера и диапазона измерений выполняется методом гравирования на корпусе в виде цифрового обозначения, знак защиты от статического электричества наносится методом гравирования на корпусе.
Нанесение знака поверки на датчики не предусмотрено.
Место нанесения знака защиты от статического электричества
Рисунок 2 - Внешний вид датчика
Место нанесения маркировки исполнения, диапазона измерений и заводского номера
Метрологические и технические характеристикиМетрологические и технические характеристики датчика представлены в таблице 2.
Таблица 2
|
Наименование характеристики |
Значение |
|
Диапазоны измерений, х103 Па |
0-2,66; 0-5,32; 0-10,6; 0-21,2; 0-33,25; |
|
0-61,2; 0-101,0; 0-133,0; 0-199,0 | |
|
Выходной сигнал, В: | |
|
- начальный |
от 0,1 до 0,9 |
|
- номинальный |
от 4,6 до 6,2 |
|
Пределы приведенной погрешности измерения абсолютного давления, % |
±2,5 |
|
Погрешность нелинейности градуировочной характеристики, %:
|
±15 |
|
61,2-103-103; 101,0-103; 133,0-103; 199,0-103 Па; |
±5 |
|
Температурная нестабильность смещения нуля от воздействия температуры окружающей среды (средняя приведенная аддитивная чувствительность), 1/оС:
|
±440-3 |
|
для пределов измерения: 2,66-103; 5,32-103 Па; |
±140-2 |
|
для пределов измерения: 10,6-103; 21, 2-103; 33,25-103; 61,2-103; 101,0-103; 199,0-103 Па |
±440-3 |
|
Температурная нестабильность коэффициента преобразо- | |
|
вания от воздействия температуры окружающей среды (средняя приведенная мультипликативная чувствительность), 1/оС: - от 0 до 50 оС; |
±440-3 |
|
- от минус 50 до 0 оС: для пределов измерения: 2,66-103; 5,32-103 Па; |
±140-2 |
|
для пределов измерения: 10,6-103; 21, 2-103; 33,25-103; 61,2-103; 101,0-103; 199,0-103 Па |
±6^10-3 |
|
Температура окружающей среды, °С |
±50 |
|
Напряжение питания, В |
от 24 до 32 |
|
Масса датчика, кг, не более |
0,650 |
|
Габаритные размеры без кабельной перемычки, мм: | |
|
- первичный преобразователь |
078,5 x 62max |
|
- усилитель |
072 x 106max |
|
Длина кабельной перемычки, мм: |
150±15; 1000±100; 1500±150 |
Знак утверждения типа наносится на титульных листах эксплуатационной документации офсетным способом.
Комплектность средства измеренийТаблица 3 - Комплектность средства измерений
|
Наименование |
Обозначение |
Количество |
|
Датчик абсолютного давления |
Вш 222М |
1 шт. |
|
Формуляр |
Вш2.832.075ФО |
1 экз. |
|
Техническое описание и инструкция по эксплуатации |
Вш2.832.075ТО |
1 экз. |
|
Инструкция входного контроля |
Вш2.832.075Д5 |
1 экз. |
|
Специальные требования (приложение 4) |
Вш2.832.075ТУ1 |
1 экз. |
|
Методика поверки |
- |
1 экз. |
Примечание - Техническое описание и инструкция по эксплуатации Вm2.832.075ТО, инструкция входного контроля Вm2.832.075Д5 и приложение 4 Вm2.832.075ТУ1 поставляются с первой партией, далее - при корректировке документа и по требованию потребителя.
Сведения о методиках (методах) измеренийприведены в п. 7 технического описания и инструкции по эксплуатации Вm2.832.075ТО.
Нормативные документы, устанавливающие требования к средству измерений-
1. Датчики абсолютного давления Вm222М. Технические условия Вm2.832.075 ТУ.
-
2. ГОСТ 8.107-81 «Государственный специальный эталон и государственная поверочная схема для средств измерения абсолютного давления в диапазоне от 10-8 до 103 Па».
Акционерное общество «Научно-исследовательский институт физических измерений» (АО «НИИФИ»)
440026, Российская Федерация, г. Пенза, Володарского ул., 8/10
Телефон: (8412) 56-55-63
Факс: (8412) 55-14-99
ИНН 5836636246
E-mail: info@niifi.ru
Испытательный центрАО «НИИФИ»
440026, Российская Федерация, г. Пенза, Володарского ул., 8/10
Телефон: (8412) 56-26-93,
Факс: (8412) 55-14-99
Аттестат аккредитации АО «НИИФИ» по проведению испытаний средств измерения в целях утверждения типа № 30146-14 от 06.03.2014 г.
УТВЕРЖДЕНО приказом Федерального агентства по техническому регулированию и метрологии2169
Лист № 1
Всего листов 5
Регистрационный № 62708-15
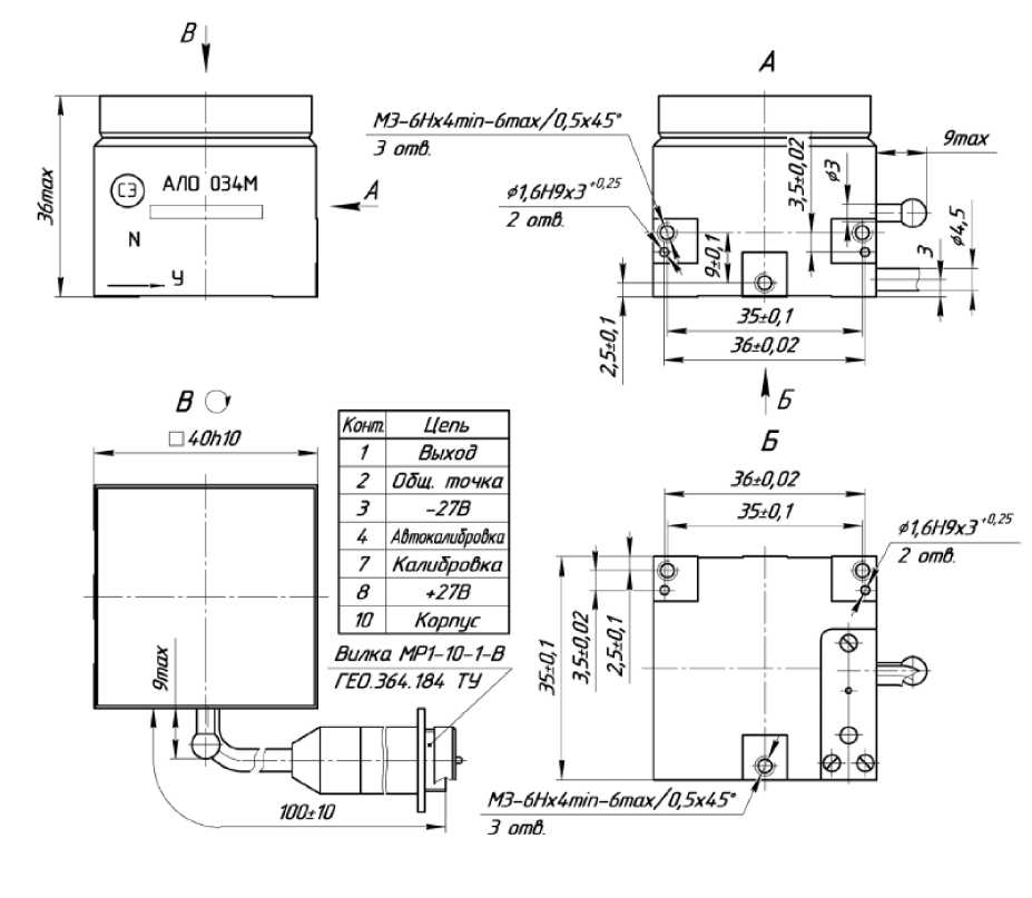
ОПИСАНИЕ ТИПА СРЕДСТВА ИЗМЕРЕНИЙ
Акселерометры низкочастотные линейные АЛО 034М Назначение средства измеренийАкселерометры низкочастотные линейные АЛО 034М (далее - акселерометры) предназначены для измерения низкочастотных линейных ускорений.
Описание средства измеренийАкселерометр состоит из объединенных в моноблок чувствительного элемента (ЧЭ) и электронного блока (ЭБ).
ЧЭ и ЭБ помещены в корпус, представляющий собой куб и состоящий из кожуха и крышки. ЭБ включает в себя платы блока питания и измерительного канала. С целью предупреждения окисления мест приварки элементов к проводникам и контактным площадкам узлов электронных, внутренняя полость акселерометра через специальное отверстие заполняется азотом. Герметизация акселерометра осуществляется путем запайки кожуха и крышки.
Принцип действия акселерометра основан на преобразовании силы, пропорциональной измеряемому ускорению, в изменение емкостей дифференциального конденсатора, которое затем преобразуется в выходное напряжение.
В зависимости от диапазона измерений, коэффициента преобразования и частотного диапазона измерений (ЧДИ) акселерометры имеют 9 исполнений в соответствии с таблицей 1.
Таблица 1 - Классификация акселерометров
|
Обозначение |
Маркировка акселерометра |
Диапазон измерений, м/с2 |
Коэффициент преобразования, Вх2/м |
ЧДИ, Гц |
|
СДАИ.402139.078 |
АЛО 034М±0,011-4 |
±0,011 |
от 157,727 до 192,778 |
0-4 |
|
-01 |
АЛО 034М±0,07-4 |
±0,7 |
от 21,407 до 26,164 |
0-4 |
|
-02 |
АЛО 034М±0,1-8 |
±0,1 |
от 14,985 до 18,315 |
0-8 |
|
-03 |
АЛО 034М±0,7-8 |
±0,7 |
от 2,484 до 3,037 |
0-8 |
|
-04 |
АЛО 034М±1,4-8 |
±1,4 |
от 1,242 до 1,518 |
0-8 |
|
-05 |
АЛО 034М±2,8-8 |
±2,8 |
от 0,621 до 0,759 |
0-8 |
|
-06 |
АЛО 034М±5,6-8 |
±5,6 |
от 0,310 до 0,379 |
0-8 |
|
-07 |
АЛО 034М±11-16 |
±11 |
от 0,204 до 0,249 |
0-16 |
|
-08 |
АЛО 034М±90-16 |
±90 |
от 0,025 до 0,031 |
0-16 |
В схеме предусмотрена регулировка коэффициента преобразования, смещения нуля, частотного диапазона измерений, скорости затухания амплитудно-частотной характеристики и температурной нестабильности коэффициента преобразования с помощью построечных резисторов.
Общий вид акселерометра представлен на рисунке 1. Габаритно-установочные размеры акселерометра представлены на рисунке 2.
Маркировка индекса исполнения выполняется методом гравирования на корпусе в виде буквенно-цифрового обозначения, заводской номер, диапазон измерений, верхний предел ЧДИ выполняется методом гравирования на корпусе в виде цифрового обозначения, знак защиты от статического электричества (СЭ), направление осей системы координат, связанной с установочными плоскостями, направление измерительной оси наносится методом гравирования на корпусе (рисунок 1).
В связи с условиями эксплуатации нанесение знака поверки на акселерометры не предусмотрено.
Для предотвращения несанкционированного доступа на корпусе имеется бумажная пломба, без нарушения которой доступ к внутренним частям акселерометра невозможен. Место расположения бумажной пломбы указано на рисунке 3.
Рисунок 1 - Общий вид акселерометра

Рисунок 3 - Место нанесения защитной пломбы от несанкционированного доступа
Метрологические и технические характеристикиМетрологические и технические характеристики представлены в таблице 2.
Таблица 2
|
Наименование характеристики |
Значение |
|
Диапазон измерений низкочастотных линейных ускорений, м/с2 |
±0,011; ±0,07; ±0,1; ±0,7; ±1,4; ±2,8; ±5,6; ±11, ±90 |
|
Частотный диапазон измерений, Гц
|
от 0 до 4 от 0 до 8 от 0 до 16 |
|
Коэффициент преобразования, 1В с2/м: - для акселерометров с диапазоном измерений: ±0,011 ±0,07 ±0,1 ±0,7 ±1,4 ±2,8; ±5,6; ±11; ±90 |
от 157,727 до 192,778 от 21,407 до 26,164 от 14,985 до 18,315 от 2,484 до 3,037 от 1,242 до 1,518 от 0,621 до 0,759 от 0,310 до 0,379 от 0,204 до 0,249 от 0,025 до 0,031 |
|
Смещение нуля, В |
от 2,7 до 3,3 |
|
Пределы допускаемой основной приведенной погрешности измерения низкочастотных линейных ускорений, % |
±0,5 |
|
Приведенное значение погрешности аппроксимации градуировочной характеристики, %, не более:
|
0,5 0,2 0,1 |
|
Отклонение амплитуды выходного напряжения при наибольшем значении частоты частотного диапазона измерений от амплитуды на частоте 0,5 Гц, %, не более |
5 |
|
Пределы допускаемой дополнительной приведенной погрешности измерения низкочастотных линейных ускорений от влияния температуры окружающей среды, %
|
±0,746 ±0,35 |
|
Диапазон температуры окружающей среды, °С |
от - 65 до + 65 |
|
Г абаритные размеры (длина х ширина х высота), мм |
(40 х 40 х 36) |
|
Масса, не более, кг |
0,2 |
Знак утверждения типа наносится на титульных листах эксплуатационной документации офсетным способом.
Комплектность средства измеренийТаблица 3 - Комплектность средства измерений
|
Наименование |
Обозначение |
Количество |
|
Акселерометр низкочастотный линейный |
АЛО 034М |
1 шт. |
|
Формуляр |
СДАИ.402139.078ФО |
1 экз. |
|
Руководство по эксплуатации |
СДАИ.402139.078РЭ |
1 экз. |
|
Методика поверки |
1 экз. |
приведены в п.2.5 руководства по эксплуатации СДАИ.402139.078РЭ.
Нормативные и технические документы, устанавливающие требования к акселерометрам АЛО 034 М-
1. Акселерометры низкочастотные линейные АЛО 034М. Технические условия СДАИ.402139.078ТУ.
-
2. ГОСТ 8.577-2002 «ГСОЕИ. Государственная поверочная схема для средств измерений линейных ускорений и плоского угла при угловом перемещении твердого тела».
Акционерное общество «Научно-исследовательский институт физических измерений» (АО «НИИФИ»).
440026, г. Пенза, ул. Володарского, 8/10
ИНН 5836636246
Телефон: (8412) 56-55-63; Факс: (8412) 55-14-99
Е-mail: info@niifi.ru
Испытательный центрАО «НИИФИ»
440026, г. Пенза, ул. Володарского, 8/10
Телефон: (8412) 56-26-93,
Факс: (8412) 55-14-99
Аттестат аккредитации АО «НИИФИ» по проведению испытаний средств измерения в целях утверждения типа № 30146-14 от 06.03.2014 г.
УТВЕРЖДЕНО приказом Федерального агентства по техническому регулированию и метрологии от « 08 » оютября 2025 г. № _ 69Лист № 1
Всего листов 5
Регистрационный № 62710-15
ОПИСАНИЕ ТИПА СРЕДСТВА ИЗМЕРЕНИЙ
Акселерометры низкочастотные линейные АЛЕ 049М Назначение средства измеренийАкселерометры низкочастотные линейные АЛЕ 049М (далее - акселерометры) предназначены для измерения низкочастотных линейных ускорений
Описание средства измеренийАкселерометр состоит из объединенных в моноблок чувствительного элемента (ЧЭ) и электронного преобразователя (ЭП).
ЧЭ и ЭБ помещены в корпус, представляющий собой куб и состоящий из кожуха и крышки. С целью предупреждения окисления мест приварки элементов к проводникам и контактным площадкам узлов электронных внутренняя полость акселерометра через специальное отверстие заполняется азотом. Герметизация прибора осуществляется путем запайки кожуха и крышки.
Акселерометр построен по схеме уравновешивающего преобразования.
Принцип действия акселерометра основан на преобразовании силы, пропорциональной измеряемому ускорению, в изменение емкостей дифференциального конденсатора, которое затем преобразуется в выходное напряжение.
В схеме предусмотрена регулировка коэффициента преобразования, смещения нуля, частотного диапазона измерений, скорости затухания АЧХ и температурной нестабильности коэффициента преобразования с помощью подстроечных резисторов.
Акселерометр в зависимости от диапазона измерений, коэффициента преобразования, частотного диапазона измерений (ЧДИ) имеет классификацию в соответствии с таблицей 1.
Таблица 1 - Классификация акселерометров
|
Обозначение |
Маркировка акселерометра |
Диапазон измерений, м/с2 |
Коэффициент преобразования, В-с2/м |
ЧДИ, Гц | |
|
СДАИ.402139.079 |
АЛЕ 049М |
±5,6-8 |
±5,6 |
0,38839 |
0-8 |
|
-01 |
АЛЕ 049М |
±11-16 |
±11 |
0,19773 |
0-16 |
|
-02 |
АЛЕ 049М |
±22-16 |
±22 |
0,09593 |
0-16 |
|
-03 |
АЛЕ 049М |
±45-32 |
±45 |
0,04690 |
0-32 |
|
-04 |
АЛЕ 049М |
±90-32 |
±90 |
0,02345 |
0-32 |
|
-05 |
АЛЕ 049М |
±180-64 |
±180 |
0,01173 |
0-64 |
|
-06 |
АЛЕ 049М |
±180-200 |
±180 |
0,01107 |
0-200 |
|
-07 |
АЛЕ 049М |
±270-64 |
±270 |
0,00782 |
0-64 |
|
-08 |
АЛЕ 049М |
±350-128 |
±350 |
0,00570 |
0-128 |
Продолжение таблицы 1
|
Обозначение |
Маркировка акселерометра |
Диапазон измерений, м/с2 |
Коэффициент преобразования, В-с2/м |
ЧДИ, Гц | |
|
СДАИ.402139.079 -09 |
АЛЕ 049М |
±350-200 |
±350 |
0,00570 |
0-200 |
|
-10 |
АЛЕ 049М |
±700-128 |
±700 |
0,00285 |
0-128 |
|
-11 |
АЛЕ 049М |
±700-200 |
±700 |
0,00285 |
0-200 |
|
-12 |
АЛЕ 049М |
±1200-256 |
±1200 |
0,00166 |
0-256 |
|
-13 |
АЛЕ 049М |
±1400-256 |
±1400 |
0,00142 |
0-256 |
|
-14 |
АЛЕ 049М |
0+270-64 |
от 0 до 270 |
0,01882 |
0-64 |
|
-15 |
АЛЕ 049М |
0+400-32 |
от 0 до 400 |
0,01270 |
0-32 |
|
-16 |
АЛЕ 049М |
0+800-32 |
от 0 до 800 |
0,00635 |
0-32 |
|
-17 |
АЛЕ 049М |
0+1200-32 |
от 0 до 1200 |
0,00423 |
0-32 |
|
-18 |
АЛЕ 049М |
0+2000-64 |
от 0 до 2000 |
0,00254 |
0-64 |
|
-19 |
АЛЕ 049М |
-10+50-16 |
от минус 10 до 50 |
0,05000 |
0-16 |
Общий вид акселерометра представлен на рисунке 1.
Для предотвращения несанкционированного доступа на корпусе имеется бумажная пломба, без нарушения которой доступ к внутренним частям акселерометра невозможен. Место расположения бумажной пломбы указано на рисунке 1.
Габаритно-установочные размеры акселерометра представлены на рисунке 2.
Маркировка индекса исполнения выполняется методом гравирования на корпусе в виде буквенно-цифрового обозначения, заводской номер, обозначение наименьшего и наибольшего значения диапазона измерений, наибольшее значение частоты ЧДИ выполняется методом гравирования на корпусе в виде цифрового обозначения, знак защиты от статического электричества ( СЭ ) , направление осей системы координат, связанной с установочными плоскостями, направление измерительной оси наносится методом гравирования на корпусе (рисунок 1).
Нанесение знака поверки на акселерометры не предусмотрено.
Место
расположения пломбы
Место нанесения направлений осей системы координат, связанной с установочными плоскостями и измерительной оси
Место нанесения маркировки индекса, диапазона и частоты, заводского номера
Знак защиты от статического электричества
Рисунок 1 - Общий вид акселерометра

|
г ! 1 |
1 | |
|
Sb | ||
|
J |
Ч n ! |
% |
|
1 | ||
|
к | ||
|
Ch | ||
|
§ | ||
|
1 1 | ||
|
1'” | |||||||
|
1=^ |
!=| |
|
Жл с |
г~;—1 |
|
L |
|
Хдал |
Цепь |
|
/ |
Выход |
|
2 |
Общ точка |
|
3 |
-27 В |
|
8 |
*27 В |
|
10 |
Корпус |
Рисунок 2 - Габаритно-установочные размеры
Метрологические и технические характеристики представлены в таблице 2.
Таблица 2
|
Наименование характеристики |
Значение |
|
Диапазоны измерений низкочастотных линейных ускорений, м/с2 |
±5,6, ±11, ±22, ±45, ±90, ±180, ±270, ±350, ±700, ±1200, ±1400, от 0 до 270, от 0 до 400, от 0 до 800, от 0 до 1200, от 0 до 2000, от минус 10 до 50 |
|
Частотные диапазоны измерений, Гц |
0- 8; 0-16; 0-32; 0-64; 0-128; 0-200; 0-256 |
|
Смещение нуля, В, для акселерометров с диапазонами измерений: от ±5,6 до ±1400 м/с2 от 0 до 270 м/с2, от 0 до 400 м/с2, от 0 до 800 м/с2, от 0 до 1200 м/с2, от 0 до 2000 м/с2 от минус 10 до 50 м/с2 |
от 2,7 до 3,3 от 0,2 до 0,6 от 0,2 до 0,6 от 0,7до 1,0 |
Продолжение таблицы 2
|
Наименование характеристики |
Значение |
|
Коэффициент преобразования, В^с2/м для акселерометров с диапазонами измерений: | |
|
±5,6 м/с2 |
от 0,38571 до 0,42857 |
|
±11 м/с2 |
от 0,20455 до 0,22727 |
|
±22 м/с2 |
от 0,10227 до 0,11364 |
|
±45 м/с2 |
от 0,05000 до 0,05556 |
|
±90 м/с2 |
от 0,02500 до 0,02778 |
|
±180 м/с2 |
от 0,01250 до 0,01528 |
|
±180 м/с2 |
от 0,01181 до 0,01597 |
|
±270 м/с2 |
от 0,00833 до 0,01019 |
|
±350 м/с2 |
от 0,00607 до 0,00821 |
|
±700 м/с2 |
от 0,00304 до 0,00411 |
|
±1200 м/с2 |
от 0,00177 до 0,00240 |
|
±1400 м/с2 |
от 0,00152 до 0,00205 |
|
от 0 до 270 м/с2 |
от 0,00833 до 0,01019 |
|
от 0 до 400 м/с2 |
от 0,00563 до 0,00688 |
|
от 0 до 800 м/с2 |
от 0,00281 до 0,00314 |
|
от 0 до 1200 м/с2 |
от 0,00188 до 0,00229 |
|
от 0 до 2000 м/с2 |
от 0,00113 до 0,00138 |
|
от минус 10 до 50 м/с2 |
от 0,04500 до 0,05000 |
|
Пределы допускаемой основной приведенной погрешности измерения | |
|
низкочастотных линейных ускорений, % |
±0,2 |
|
Пределы допускаемой приведенной погрешности измерения низкочастотных линейных ускорений в интервале изменения температуры окружающей среды от минус 65 до плюс 65, %, для акселерометров с частотными диапазонами измерений (Гц): | |
|
0- 8; 0-16; 0-32; 0-64; 0-128; |
±0,2 |
|
0-200; 0-256 |
±0,5 |
|
Пределы среднего квадратического отклонения нелинейности градуировочной характеристики (погрешность аппроксимации), %, для акселерометров с частотными диапазонами измерений (Гц): | |
|
0- 8; 0-16; 0-32; 0-64; 0-128; |
±0,2 |
|
0-200; 0-256 |
±0,5 |
|
Г абаритные размеры, мм |
(035h*24max) |
|
Масса, кг, не более |
0,12 |
наносится на титульных листах эксплуатационной документации офсетным способом.
Комплектность средства измеренийТаблица 3 - Комплектность средства измерений
|
Наименование |
Обозначение |
Количество |
|
Акселерометр низкочастотный линейный |
АЛЕ 049М |
1 шт. |
|
Формуляр |
СДАИ.402139.079ФО |
1 экз. |
|
Руководство по эксплуатации |
СДАИ.402139.079РЭ |
1 экз. |
|
Методика поверки |
- |
1 экз. |
приведены в п.2 руководства по эксплуатации СДАИ.402139.079РЭ.
Нормативные документы, устанавливающие требования к средству измерений-
1. Акселерометры низкочастотные линейные АЛЕ 049М. Технические условия СДАИ.402139.079ТУ.
-
2. ГОСТ 8.577-2002 «ГСОЕИ. Государственная поверочная схема для средств измерений линейных ускорений и плоского угла при угловом перемещении твердого тела».
Акционерное общество «Научно-исследовательский институт физических измерений» (АО «НИИФИ»).
ИНН: 5836636246
Володарского ул., 8/10, г. Пенза, Российская Федерация, 440026
Телефон: (8412) 56-55-63
Факс: (8412) 55-14-99
E-mail: info@niifi.ru
Испытательный центрАО «НИИФИ»
Володарского ул., 8/10, г. Пенза, Российская Федерация, 440026
Телефон: (8412) 56-26-93, Факс: (8412) 55-14-99
Аттестат аккредитации АО «НИИФИ» по проведению испытаний средств измерения в целях утверждения типа № 30146-14 от 06.03.2014 г.
УТВЕРЖДЕНО приказом Федерального агентства по техническому регулированию и метрологии от « __ » _ктя_ря 2025 г. № _ 169Лист № 1 Регистрационный № 79492-20 Всего листов 6
ОПИСАНИЕ ТИПА СРЕДСТВА ИЗМЕРЕНИЙ
Тахографы цифровые ТЦА-02НК и модификации Назначение средства измеренийТахографы цифровые ТЦА-02НК и модификации (далее - тахографы) предназначены для измерений текущих навигационных параметров по сигналам навигационных космических аппаратов глобальных навигационных спутниковых систем (ГНСС) ГЛОНАСС/GPS; измерений количества электрических импульсов от датчиков движения, определения на их основе координат потребителя, скорости, пройденного пути автотранспортных средств, интервала времени, синхронизации шкалы времени внутреннего опорного генератора тахографа со шкалой времени блока средства криптографической защиты информации (СКЗИ) при работе по сигналам ГНСС ГЛОНАСС/GPS.
Описание средства измеренийПринцип действия тахографов основан на измерении псевдодальностей и доплеровских смещений частот по сигналам ГНСС ГЛОНАСС в частотном диапазоне L1 и ГНСС GPS на частоте L1 блоком СКЗИ, а также подсчете электрических импульсов от датчика движения, количество которых пропорционально пройденному автотранспортным средством пути. Расчет характеристических коэффициентов тахографов при установке на этапе эксплуатации на колесных транспортных средствах осуществляется в соответствии с руководством по эксплуатации.
Конструктивно тахографы состоят из моноблока с блоком СКЗИ и навигационной антенной. На лицевой панели тахографа расположены дисплей, органы управления, крышка термопринтера и слоты для установки электронных карт.
Результаты измерений блока СКЗИ в неизменном виде выгружаются на внешние носители, отображаются в графическом виде и на чеке.
Электрические импульсы от датчиков движения поступают в электронный блок тахографа, где обрабатываются микропроцессором по заданным алгоритмам. Результаты обработки сохраняются в энергонезависимой памяти тахографа, выгружаются на внешние носители, подписанные электронной подписью, отображаются в графическом виде и на чеке.
Для приема сигналов ГНСС ГЛОНАСС/GPS используется антенна навигационная, обладающая следующими характеристиками: разъем FAKRA, входное сопротивление 50 Ом, возможность приема сигналов ГНСС в частотном диапазоне L1 ГЛОНАСС и на частоте L1 GPS, минимальный коэффициент усиления 25 дБ, напряжение питания от 2,7 до 5,5 В, правая круговая поляризация.
Метрологические характеристики тахографов обеспечиваются при работе с импульсными датчиками движения, имеющими следующие параметры выходного сигнала:
-
- количество импульсов на один километр пройденного пути: от 2400 до 65535;
-
- амплитуда логической единицы не менее 3,8 В (максимальное значение указано в руководстве по эксплуатации тахографа);
- минимальная длительность импульса не менее 200 мкс;
- амплитуда логического нуля не более 1 В (минимальное значение указано в руководстве по эксплуатации тахографа);
- время нарастания (спада) фронта импульса (от 10 до 90 %) не более 40 мкс;
- джиттер (среднее квадратическое значение) фронта не более 10 мкс.
Метрологические характеристики тахографов обеспечиваются только при работе с блоками СКЗИ, соответствующими приказу Минтранса РФ от 13.02.2013 № 36 (с изменениями и дополнениями), утвержденного типа, имеющими свидетельство о поверке с не истекшим сроком действия и обладающими метрологическими и техническими характеристиками, приведенными в таблице 1.
Таблица 1 - Метрологические и технические характеристики блоков СКЗИ
|
Наименование характеристики |
Значение |
|
Доверительные границы абсолютной инструментальной погрешности (при доверительной вероятности 0,95) определения координат местоположения по каждой координатной оси при работе по сигналам ГЛОНАСС (L1, код СТ) и GPS (L1, код С/А) при геометрическом факторе PDOP не более 3, м |
±3 |
|
Доверительные границы абсолютной погрешности (при доверительной вероятности 0,95) определения координат местоположения по каждой координатной оси при работе по сигналам ГЛОНАСС (L1, код СТ) и GPS (L1, код С/А) при геометрическом факторе PDOP не более 3, м |
±15 |
|
Пределы допускаемой абсолютной погрешности измерений скорости* в диапазоне скоростей от 0 до 180 км/ч при работе по сигналам ГЛОНАСС (L1, код СТ) и GPS (L1, код С/А) при геометрическом факторе PDOP не более 3, км/ч |
±2 |
|
Пределы допускаемой абсолютной погрешности синхронизации внутренней шкалы времени с национальной шкалой координированного времени UTC(SU) при работе по сигналам ГНСС ГЛОНАСС/GPS, с |
±2 |
|
Рабочие условия эксплуатации |
не хуже рабочих условий эксплуатации тахографа |
|
* плановая составляющая | |
После окончания срока действия ключей блока СКЗИ он выдает информацию тахографу о блокировке ключей, прекращая электронную подпись измеряемых данных. Для продолжения эксплуатации тахографа необходимо, согласно эксплуатационной документации, заменить блок СКЗИ на аналогичный активированный блок, имеющий свидетельство о поверке с не истекшим сроком действия.
Тахограф обеспечивает дискретности выдачи измеренных данных, приведенные в таблице 2.
|
Таблица 2 - Дискретности выдачи тахографом измеренных данных | |
|
Наименование источника информации |
Дискретность выдачи |
|
Файл блока СКЗИ |
координаты (широта и долгота): 0,00000001 градус координаты (высота): 1 м скорость: 1 км/ч время:1 с |
|
Файл тахографа для выгрузки на внешние носители данных |
пройденный путь: 1 км скорость: 1 км/ч интервал времени: 1 мин время:1 с |
|
Чек контрольный |
пройденный путь: 1 км скорость: 1 км/ч интервал времени: 1 мин время: 1 мин координаты (широта и долгота): 0,00001 градус |
|
Дисплей |
координаты (широта и долгота): 0,00001 градус скорость: 1 км/ч время тахографа: 1 с пройденный путь: 0,005 км |
Тахографы выпускаются в модификациях: ТЦА-02НК исполнение «У» 21.3840 000, ТЦА-02НК исполнение «У» 21.3840 000-20 и ТЦА-02НК исполнение «У» 21.3840 000-21, которые отличаются функциональными характеристиками.
Общий вид тахографа представлен на рисунке 1.
Схема пломбировки от несанкционированного доступа c указанием места нанесения знака утверждения типа и заводского номера приведена на рисунке 2.
Рисунок 1 - Общий вид тахографа
Место размещения знака утверждения типа
Место размещения заводского номера
Место пломбировки от несанкционированного
доступа
Рисунок 2 - Место размещения знака утверждения типа и заводского номера, а также схема пломбировки от несанкционированного доступа
Заводской номер наносится на самоклеящуюся этикетку, выполненную термотрансферным способом, расположенную на верхней плоскости корпуса тахографа. Формат нанесения заводского номера цифровой.
Нанесение знака поверки на корпус тахографов не предусмотрено.
Программное обеспечениеТахографы работают под управлением специализированного программного обеспечения (ПО).
Уровень защиты ПО «высокий» в соответствии с Р 50.2.077-2014. Влияние ПО на метрологические характеристики учтено при нормировании метрологических характеристик.
Таблица 3 - Идентификационные данные ПО
|
Идентификационное данные (признаки) |
Значение |
|
Идентификационное наименование ПО |
ПО Тахографа |
|
Номер версии (идентификационный номер ПО) |
v.03.03 и выше |
|
Цифровой идентификатор ПО (контрольная сумма) |
- |
Метрологические и технические характеристики
Таблица 4 - Метрологические характеристики
|
Наименование характеристики |
Значение |
|
Доверительные границы абсолютной погрешности (при доверительной вероятности 0,95) измерений интервала времени в диапазоне от 60 до 86400 с, с |
±4 |
|
Пределы допускаемой абсолютной погрешности измерений скорости* в диапазоне от 20 до 180 км/ч по сигналам ГНСС при геометрическом факторе ухудшения точности PDOP < 3, км/ч |
±2 |
|
Наименование характеристики |
Значение |
|
Доверительные границы абсолютной инструментальной погрешности (при доверительной вероятности 0,95) измерений скорости в диапазоне от 20 до 180 км/ч по импульсному сигналу датчика движения, км/ч |
±2 |
|
Доверительные границы абсолютной инструментальной погрешности (при доверительной вероятности 0,95) определения координат местоположения по каждой координатной оси при работе по сигналам ГНСС при геометрическом факторе ухудшения точности PDOP < 3, м |
±3 |
|
Доверительные границы абсолютной погрешности (при доверительной вероятности 0,95) определения координат местоположения по каждой координатной оси при работе по сигналам ГНСС при геометрическом факторе ухудшения точности PDOP < 3, м |
±15 |
|
Доверительные границы относительной инструментальной погрешности (при доверительной вероятности 0,95) измерений пройденного пути в диапазоне от 1 до 9 999 999,9 км, % |
±1 |
|
Пределы допускаемой абсолютной погрешности синхронизации внутренней шкалы времени с национальной шкалой координированного времени UTC(SU) при работе по сигналам ГНСС ГЛОНАСС/GPS, с |
±2 |
|
Доверительные границы абсолютной погрешности (при доверительной вероятности 0,95) синхронизации шкалы времени внутреннего опорного генератора тахографа со шкалой времени блока СКЗИ при работе по сигналам ГНСС ГЛОНАСС/GPS, с |
±2 |
|
* плановая составляющая | |
Таблица 5 - Основные технические характеристики
|
Наименование характеристики |
Значение |
|
Напряжение питания от сети постоянного тока, В |
от 10 до 32 |
|
Габаритные размеры, мм, не более: длина |
190 |
|
ширина |
188 |
|
высота |
60 |
|
Масса, кг, не более |
1,5 |
|
Рабочие условия эксплуатации: - температура окружающего воздуха, °С |
от -40 до +70 |
|
- относительная влажность окружающего воздуха при температуре 20 °C, %, не более |
80 |
наносится на титульный лист руководства по эксплуатации типографским способом, на корпус в виде наклейки.
Комплектность средства измеренийТаблица 6 - Комплектность тахографа
|
Наименование |
Обозначение |
Количество |
|
Тахограф цифровой |
ТЦА-02НК исполнение «У» |
1 шт. |
|
Комплект монтажных частей |
21.3840 800 |
1 шт. |
|
Упаковка |
017.900.02 |
1 шт. |
|
Руководство по эксплуатации |
21.3840 000 РЭ |
1 шт. |
|
Паспорт |
21.3840 000 ПС |
1 шт. |
|
Методика поверки |
- |
1 шт. |
приведены в разделе 2 «Использование по назначению» документа 21.3840 000 РЭ «Тахограф цифровой ТЦА-02НК и модификации. Руководство по эксплуатации».
Нормативные документы, устанавливающие требования к средству измеренийТУ 4278-001-77934233 - 2013 «Тахограф цифровой ТЦА-02НК и модификации. Технические условия».
ИзготовительАкционерное общество «Калужский завод электронных изделий» (АО «Автоэлектроника»)
ИНН 4028000135
Адрес: 248017, г. Калуга, ул. Азаровская, д. 18
Телефон: +7(4842) 40-36-00
Факс: +7(4842) 40-35-48
Испытательный центрФедеральное государственное унитарное предприятие «Всероссийский научноисследовательский институт физико-технических и радиотехнических измерений» (ФГУП «ВНИИФТРИ»)
Адрес: 141570, Московская обл., Солнечногорский район, г. Солнечногорск, рп. Менделеево, промзона ФГУП «ВНИИФТРИ»
Телефон (факс): +7(495) 526-63-00
Аттестат аккредитации ФГУП «ВНИИФТРИ» по проведению испытаний средств измерений в целях утверждения типа № 30002-13 от 11.05.2018 г.
УТВЕРЖДЕНО приказом Федерального агентства по техническому регулированию и метрологии 1Т « 08 » ооября 2025 г. № 21 69Лист № 1 Регистрационный № 80010-20 Всего листов 6
ОПИСАНИЕ ТИПА СРЕДСТВА ИЗМЕРЕНИЙ
Калибраторы напряжения переменного тока широкополосные Н5-8, Н5-8/1 Назначение средства измеренийКалибраторы напряжения переменного тока широкополосные Н5-8 и Н5-8/1 (далее по тексту - калибраторы) предназначены для точного воспроизведения синусоидального напряжения переменного тока в широком диапазоне частот и напряжений.
Описание средства измеренийПринцип действия калибраторов основан на формировании синусоидального напряжения переменного тока способом прямого цифрового синтеза. Синтезированный синусоидальный сигнал через усилитель напряжения и систему аттенюаторов выводится на выход приборов. Для стабилизации амплитуды напряжения используются кольцо системы автоматического регулирования, которым охвачены синтезатор частоты и усилитель напряжения. Точная установка напряжения в широком диапазоне осуществляется системой дискретных аттенюаторов и цифро-аналоговым преобразователем в кольце системы автоматического регулирования.
Калибраторы выпускаются в двух модификациях Н5-8 и Н5-8/1.
В калибраторе Н5-8 выходное напряжение откалибровано на штатной нагрузке 50 Ом без учета ее шунтирования подключенным прибором. В калибраторе Н5-8/1 выходное напряжение калибруется в плоскости подключения активной нагрузки с помощью детектора проходного типа.
Конструктивно калибраторы выполнены в металлическом корпусе настольного типа.
На лицевой панели приборов размещены органы управления, подключения и цветной дисплей.
Управление режимами приборов, ввод и вывод данных, учет калибровочных коэффициентов выполняются встроенным одноплатным контроллером. Информация об установленных параметрах и режимах в приборе выводится на дисплей. Для дистанционного управления приборами имеются встроенные интерфейсы USB, RS-232 и LAN.
Общий вид калибраторов представлен на рисунках 1 и 2.
Схема пломбировки от несанкционированного доступа, обозначение мест нанесения знака поверки представлена на рисунке 3.
Заводской номер, обеспечивающий однозначную идентификацию каждого экземпляра калибратора, наносится типографским способом на маркировочную наклейку, расположенную на задней панели прибора, в виде цифрового обозначения, состоящего из трех арабских цифр.
Рисунок 1 - Общий вид калибратора напряжения переменного тока широкополосного Н5-8
Рисунок 2 - Общий вид калибратора напряжения переменного тока широкополосного Н5-8/1
Места пломбировки с нанесением знака поверки
Рисунок 3 - Схема пломбировки от несанкционированного доступа, обозначение мест нанесения знака поверки
Программное обеспечениеКалибраторы имеют встроенное программное обеспечение (далее по тексту - ПО) с идентификационными данными, приведенными в таблице 1.
Конструкция приборов исключает возможность несанкционированного влияния на встроенное ПО прибора и измерительную информацию. Встроенное ПО может быть установлено или переустановлено только на заводе-изготовителе с использованием специальных программно-технических средств.
Уровень защиты программного обеспечения от непреднамеренных и преднамеренных изменений - высокий в соответствии с Р 50.2.077-2014.
Таблица 1 - Идентификационные данные программного обеспечения
|
Идентификационные данные (признаки) |
Значение | |
|
Идентификационное наименование ПО |
Voltage Calibrator H5-8 |
Voltage Calibrator H5-8/1 |
|
Номер версии (идентификационный номер) ПО |
не ниже 1.0 |
не ниже 1.0 |
Метрологические и технические характеристики
Таблица 2 - Метрологические характеристики
|
Наименование характеристики |
Значение |
|
Диапазон частот выходного напряжения, Г ц |
от 5 до 5-107 |
|
Дискретность установки частоты, Гц |
1 |
|
Пределы допускаемой абсолютной погрешности установки |
±(540’5f + 0,1) * |
|
частоты, Г ц | |
|
Диапазон установки выходного напряжения, В |
от 340’6 до 3,5 |
|
Пределы допускаемой основной погрешности установки |
приведены в таблицах |
|
выходного напряжения |
3 и 4 |
|
Дискретность установки выходного напряжения: мВ | |
|
- в диапазоне от 1 до 3,5 В |
1 |
|
- в диапазоне от 100 до 999,9 мВ |
0,1 |
|
мкВ | |
|
- в диапазоне от 10 до 99,99 мВ |
10 |
|
- в диапазоне от 1 до 9,999 мВ |
1 |
|
- в диапазоне от 3 до 999,9 мкВ |
0,1 |
Продолжение таблицы 2
|
Наименование характеристики |
Значение | |
|
Нестабильность выходного напряжения за 30 мин. работы после | ||
|
самопрогрева в течение 1 ч, в долях от основной погрешности |
0,2 | |
|
Пределы допускаемой дополнительной погрешности установки | ||
|
опорного уровня от изменения температуры окружающей среды | ||
|
в диапазоне рабочих температур, на каждые 10 °С, в долях от |
0,5 0,5 | |
|
пределов допускаемой основной погрешности | ||
|
Выходное сопротивление калибраторов, Ом, |
50 | |
|
Коэффициент гармоник выходного напряжения, %: |
Н5-8 |
Н5-8/1 |
|
- в диапазоне частот от 10 Гц до 100 кГц включ. |
0,05 |
0,035 |
|
- в диапазоне частот св. 100к Гц до 1МГц включ. |
0,1 |
0,1 |
|
- в диапазонах частот св. 1МГц до 10 МГц включ. |
0,2 |
0,15 |
|
- в диапазонах частот св. 10 МГц до 30 МГц включ. |
0,3 |
0,25 |
|
- в диапазоне частот св. 30 МГц до 50МГц |
0,3 |
0,25 |
|
Установка выходного напряжения |
В, мВ, мкВ, дБм** | |
|
Нормальные условия измерений: | ||
|
- температура окружающей среды, °С |
от +15 до +25 | |
|
- относительная влажность, % |
от 30 до 80 | |
|
- атмосферное давление, кПа |
от 84 до 106 | |
|
*где f - установленное значение частоты, Гц | ||
|
**где дБм - дБ относительно 1 мВт | ||
Таблица 3 - Пределы допускаемой погрешности установки выходного напряжения калибратора напряжения переменного тока широкополосного Н5-8
|
Воспроизводимы е значения напряжения |
Пределы допускаемой погрешности, %, на частотах | |||||
|
от 5 Гц до 10 Гц включ. |
св. 10 Гц до 100 кГц включ. |
св. 100 кГц до 1 МГц включ. |
св. 1МГц до 10 МГц включ. |
св. 10 МГц до 30 МГц включ. |
св. 30 МГц до 50 МГц | |
|
от 30,01 мВ до 3,5 В |
±0,4 |
±0,2 |
±0,3 |
±0,6 |
±0,8 |
±0,8 |
|
от 300,1 мкВ до 30,00 мВ |
±0,5 |
±0,4 |
±0,5 |
±0,8 |
±1 |
±1 |
|
от 3 мкВ до 300,0 мкВ |
±(0,5+3/Ux) |
±(0,5+9/Ux) |
±(1+9/Ux) | |||
где Ux - воспроизводимые значения напряжения, мкВ
Таблица 4 - Пределы допускаемой погрешности установки выходного напряжения калибратора напряжения переменного тока широкополосного Н5-8/1
|
Воспроизводимы е значения напряжения |
Пределы допускаемой погрешности, %, на частотах | |||||
|
от 5 Гц до 10 Гц включ. |
св. 10 Гц до 100 кГц включ. |
св. 100 кГц до 1 МГц включ. |
св. 1 МГц до 10 МГц включ. |
св. 10 МГц до 30 МГц включ. |
св. 30 МГц до 50 МГц | |
|
от 30,01 мВ до 3,5 В |
±0,2 |
±0,07 |
±0,2 |
±0,3 |
±0,4 |
±0,5 |
|
от 300,1 мкВ до 30,00 мВ |
±0,3 |
±0,2 |
±0,3 |
±0,4 |
±0,5 |
±0,6 |
|
от 3 мкВ до 300,0 мкВ |
±(0,5+3/Ux) |
±(0,5+9/Ux) |
(1+9/Ux) | |||
где Ux - воспроизводимые значения напряжения, мкВ
Таблица 5 - Основные технические характеристики
|
Наименование характеристики |
Значение |
|
Параметры электрического питания: | |
|
- напряжением переменного тока, В |
220±22 |
|
- частота переменного тока, Гц |
50±0,5 |
|
Потребляемая мощность, В^А, не более |
30 |
|
Габаритные размеры, мм, не более | |
|
- высота |
115 |
|
- ширина |
375 |
|
- длина |
270 |
|
Масса, кг, не более |
3,5 |
|
Условия эксплуатации: | |
|
- температура окружающей среды, оС |
от +10 до +35 |
|
- относительная влажность, % |
до 80 |
|
- атмосферное давление, кПа |
от 70 до 106,7 |
|
Средний срок службы, лет |
15 |
|
Средняя наработка на отказ, ч |
15000 |
наносится на переднюю панель прибора методом офсетной печати и в эксплуатационной документации на титульных листах типографским способом.
Комплектность средства измеренияТаблица 5 - Комплектность средства измерений
|
Наименование |
Обозначение |
Количество |
|
Калибратор напряжения переменного тока широкополосный Н5-8 или Н5-8/1 |
РПИС.411166.029 или РПИС.411166.029-1 |
1 шт. |
|
Комплект принадлежностей |
РПИС.411918.008 или РПИС.411918.008-1 |
1 шт. |
|
Руководство по эксплуатации |
РПИС. 411166.029 РЭ или РПИС. 411166.029-1 РЭ |
1 экз. |
|
Формуляр |
РПИС. 411166.029 ФО или РПИС. 411166.029-1 ФО |
1 экз. |
приведены в эксплуатационных документах.
Нормативные и технические документы, устанавливающие требования к калибраторам напряжения переменного тока широкополосным Н5-8, Н5-8/1ГОСТ 22261-94 Средства измерений электрических и магнитных величин. Общие технические условия.
ТР ТС 004/2011 Технический регламент Таможенного союза «О безопасности низковольтного оборудования»
ТР ТС 020/2011 Технический регламент Таможенного союза «Электромагнитная совместимость технических средств»
РПИС.411166.029 ТУ «Калибраторы напряжения переменного тока широкополосные Н5-8, Н5-8/1». Технические условия.
ИзготовительОбщество с ограниченной ответственностью «Научно-производственное предприятие «Радио, приборы и связь» (ООО «НПП «Радио, приборы и связь»)
ИНН 5261004288
Адрес: 603009, г. Нижний Новгород, пр. Гагарина, д.168, офис 310
Телефон (факс): (831) 466-17-77
Web-сайт: rpis.ru
E-mail: rpis@mail.ru
Испытательный центр:Федеральное бюджетное учреждение «Государственный региональный центр стандартизации, метрологии и испытаний в Нижегородской области»
(ФБУ «Нижегородский ЦСМ»)
Адрес: 603950, г. Нижний Новгород, ул. Республиканская, д. 1
Телефон (831) 428-78-78, факс (831) 428-57-48
Web-сайт: www.nncsm.ru
Е-mail: mail@nncsm.ru
Регистрационный номер 30011-13 в Реестре аккредитованных лиц в области обеспечения единства измерений Росаккредитации
УТВЕРЖДЕНО приказом Федерального агентства по техническому регулированию и метрологии от « _8 » _1_ября 2025 г. № _ 69Лист № 1 Регистрационный № 62716-15 Всего листов 6
ОПИСАНИЕ ТИПА СРЕДСТВА ИЗМЕРЕНИЙ
Комплексы измерительные программно-технические «Азимут 2» Назначение средства измеренийКомплексы измерительные программно-технические «Азимут 2» (далее - комплексы) предназначены для измерения скорости движения транспортных средств, текущего времени, а также воспроизведения импульсов, синхронизированных с метками шкалы координированного времени UTC(SU).
Описание средства измерений
Комплексы состоят из выносных модулей телевизионных (ТВ) датчиков (в состав которых входят видеокамеры, формирующие видеосигнал по стандарту PAL) с инфракрасной (ИК) системой освещения и вычислительного модуля (ВМ) - специализированного компьютера со встроенным специализированным программным обеспечением (ВСПО).
Комплексы устанавливаются в соответствии с требованиями руководства по эксплуатации ТБДД.466534.010 РЭ. Высота установки ТВ датчиков от 6,5 до 10 м. Размеры фиксированного участка для одного ТВ датчика: длина от 7 до 30 м; ширина от 2,8 до 3,2 м.
Принцип действия комплексов основан на измерении скорости движения транспортных средств (ТС) по видеокадрам в зоне контроля косвенным методом по результатам измерений расстояния, пройденного ТС, и интервала времени, за которое это расстояние пройдено. Измерение скорости осуществляется только в случае, если государственный регистрационный знак транспортного средства распознан комплексом. Скорость ТС может определяться либо в зоне контроля одного ТВ датчика, либо между двумя рубежами ТВ датчиков, расположенными на расстоянии от 500 до 5000 м.
Комплексы оснащены приемной аппаратурой ГНСС ГЛОНАСС/GPS, осуществляющей прием данных о точном времени и географических координатах комплексов. В ВСПО комплексов реализован алгоритм синхронизации внутренней шкалы времени ВМ со шкалой времени UTC(SU). ВСПО ВМ осуществляет измерения временных интервалов только в случае наличия синхронизации шкалы времени ВМ со шкалой времени UTC(SU).
Комплексы выпускаются в двух вариантах исполнения Азимут 2-01 и Азимут 2-02. Варианты исполнения комплексов отличаются друг от друга условиями эксплуатации ВМ. ВМ варианта исполнения Азимут 2-01 представляет собой специализированный компьютер, выполненный в защитном термостабилизированном корпусе и предназначенный для установки вне помещений. ВМ варианта исполнения Азимут 2-02 представляет собой специализированный компьютер, выполненный в 19” корпусе и предназначенный для установки в помещениях.
Внешний вид составных частей комплекса, а также схема пломбировки от несанкционированного доступа приведены на рисунках 1-3.
Рисунок 1 - Парные ТВ датчики с ИК системой освещения
Рисунок 2 - Одиночный ТВ датчик с ИК системой освещения
Место нанесения
знака
утверждения типа
Место пломбировки от несанкционированного доступа

Рисунок 3 - Вычислительный модуль
Заводской номер наносится на шильд, расположенный на корпусе вычислительного модуля, методом лазерной гравировки. Формат нанесения заводского номера числовой.
Пример маркировки комплексов представлен на рисунке 4.
КОМПЛЕКС ИЗМЕРИТЕЛЬНЫЙ ПРОГРАММН ТЕХНИЧЕСКИЙ «АЗИМУТ 2»
20 □
Г.


614010, г Пермь, ул. Маршрутная, 15, т. (342) 281-00-33
Рисунок 4 - Пример маркировки комплексов
Знак поверки на корпус комплексов не наносится.
Программное обеспечениеКомплекс работает под управлением встроенного специализированного программного обеспечения.
Влияние метрологически значимой части ПО на метрологические характеристики комплекса не выходит за пределы согласованного допуска.
Метрологически значимая часть ПО комплексов и измеренные данные достаточно защищены с помощью специальных средств защиты от преднамеренных изменений.
Защита ПО от непреднамеренных и преднамеренных изменений соответствует уровню «Высокий» в соответствии с Р 50.2.077-2014.
аблица 1 - Идентификационные данные ПО
|
Идентификационное данные (признаки) |
Значение |
|
Идентификационное наименование ПО |
/usr/lib/libmetrology.so |
|
Номер версии (идентификационный номер ПО) |
не ниже 2.1.0 |
|
Цифровой идентификатор ПО |
- |
Таблица 2 - Метрологические характеристики
|
Наименование характеристики |
Значение | |
|
Тип зоны контроля |
Зона контроля одного ТВ датчика |
Зона контроля между рубежами ТВ датчиков |
|
Диапазон измерений скорости движения транспортных средств, км/ч |
св. 5 до 255 |
св. 5 до 255 |
|
Пределы допускаемой абсолютной погрешности измерений скорости движения транспортных средств в диапазоне свыше 5 до 100 км/ч; км/ч |
± 2 |
± 1,5 |
|
Пределы допускаемой относительной погрешности измерений скорости движения транспортных средств в диапазоне свыше 100 до 255 км/ч; % |
± 2 |
± 1,5 |
|
Пределы допускаемой относительной погрешности измерений расстояния, пройденного ТС в зоне контроля одного ТВ датчика, % |
± 1 |
- |
|
Пределы допускаемой абсолютной погрешности привязки текущего времени комплекса к шкале UTC (SU), мс |
± 1 | |
Таблица 3 - Основные технические характеристики
|
Наименование характеристики |
Значение |
|
Время непрерывной работы, час в сутки |
24 |
|
Число полос движения автотранспорта, контролируемое одним комплексом, не более |
8 |
|
Питание от сети: напряжение, В частота, Гц |
230 ± 23 50 ± 2,5 |
|
Рабочие условия эксплуатации:
ТВ датчики ВМ в исполнении Азимут 2-01 ВМ в исполнении Азимут 2-02
ВМ в исполнении Азимут 2-01 ВМ в исполнении Азимут 2-02 |
от -40 до +50 от -40 до +50 от +5 до +40 до 95 до 95 до 80 |
наносится на корпус вычислительного модуля в виде наклейки, на титульный лист паспорта
ТБДД 466534.010 ПС и руководства по эксплуатации ТБДД 466534.010 РЭ методом печати.
Лист № 5 Всего листов 6 Комплектность средства измеренийТаблица 4 - Комплектность комплексов
|
Наименование |
Обозначение |
Количество |
|
1 Комплекс измерительный программнотехнический «Азимут 2» в составе: |
1 компл. | |
|
- модуль ТВ датчика детализирующий в защитном кожухе с устройством позиционирования |
от 0 до 8* | |
|
- модуль ТВ датчика обзорный в защитном кожухе с устройством позиционирования |
от 0 до 8* | |
|
- модуль ТВ датчика поворотный в защитном кожухе |
от 0 до 8* | |
|
- вычислительный модуль |
Один на восемь ТВ датчиков | |
|
- ИК осветитель |
от 0 до 8 | |
|
- интеллектуальный модуль управления системой освещения (ИМУСО) |
1 шт. | |
|
- модуль синхронизации с контроллером светофорного объекта |
1 шт. | |
|
2 Встроенное специализированное программное обеспечение*** |
1 компл. | |
|
3 Стандартное программное обеспечение, OC Linux |
1 компл. | |
|
4 Электронный ключ защиты ПО |
1 шт. | |
|
5 Комплект эксплуатационной документации ТБДД 466534.010 в том числе: паспорт руководство по эксплуатации** руководство оператора** «АРМ Наладчик» методика поверки** |
ТБДД 466534.010 ПС ТБДД 466534.010 РЭ ТБДД 466534.010 РО2 |
1 экз. 1 экз. 1 экз. 1 экз. |
|
где * - общее количество ТВ датчиков не более 8; ** - может поставляться на CD или DVD дисках; *** - поставляется предустановленным на соответствующие модули и отдельно не поставляется. | ||
приведены в разделе 1.4.2 «Работа изделия» документа ТБДД 466534.010 РЭ «Комплексы измерительные программно-технические «Азимут 2». Руководство по эксплуатации».
Нормативные документы, устанавливающие требования к средству измеренийТУ 4255-002-24066729-15. «Комплекс измерительный программно-технический «Азимут 2». Технические условия.
ИзготовительООО «Технологии безопасности дорожного движения» (ООО «ТБДД»)
ИНН 5904286923
Почтовый адрес: 614010, г. Пермь, ул. Маршрутная, д. 15
Юридический адрес:614010, г. Пермь, ул. Маршрутная, д. 15
Телефон: (342) 281-14-14, Факс: (342) 281-00-33
Испытательный центрФедеральное государственное унитарное предприятие «Всероссийский научноисследовательский институт физико-технических и радиотехнических измерений»
Адрес: 141570, Московская обл., г. Солнечногорск, рп. Менделеево, промзона ВНИИФТРИ, корпус 11
Аттестат аккредитации ФГУП «ВНИИФТРИ» по проведению испытаний средств измерений в целях утверждения типа № 30002-13 от 11.05.2018

